waecE-LEARNING
Home
Technical
Mathematics
Languages
Science
Social Science
Art
Literature Arabic Islamic Studies C.R.K HistoryMusicVisual Art Clothing/Textile Home Management Shorthand
 
Chemistry Paper 2,Nov/Dec 2009  
Questions:   1 2 3 4 5 6 7 8   Main
General Comments
Weakness/Remedies
Strength
















































































Question 3

(a)        (i)         Define reduction in term of electron transfer.
            (ii)        Consider the reaction represented by the following equation:
                         CuO(s)   +  CO(g)   →   Cu (s)   +  CO2(g)

  • Name the reducing agent in this reaction.
  • Mention one other reducing agent that can be used in this reaction.

        [4 marks]

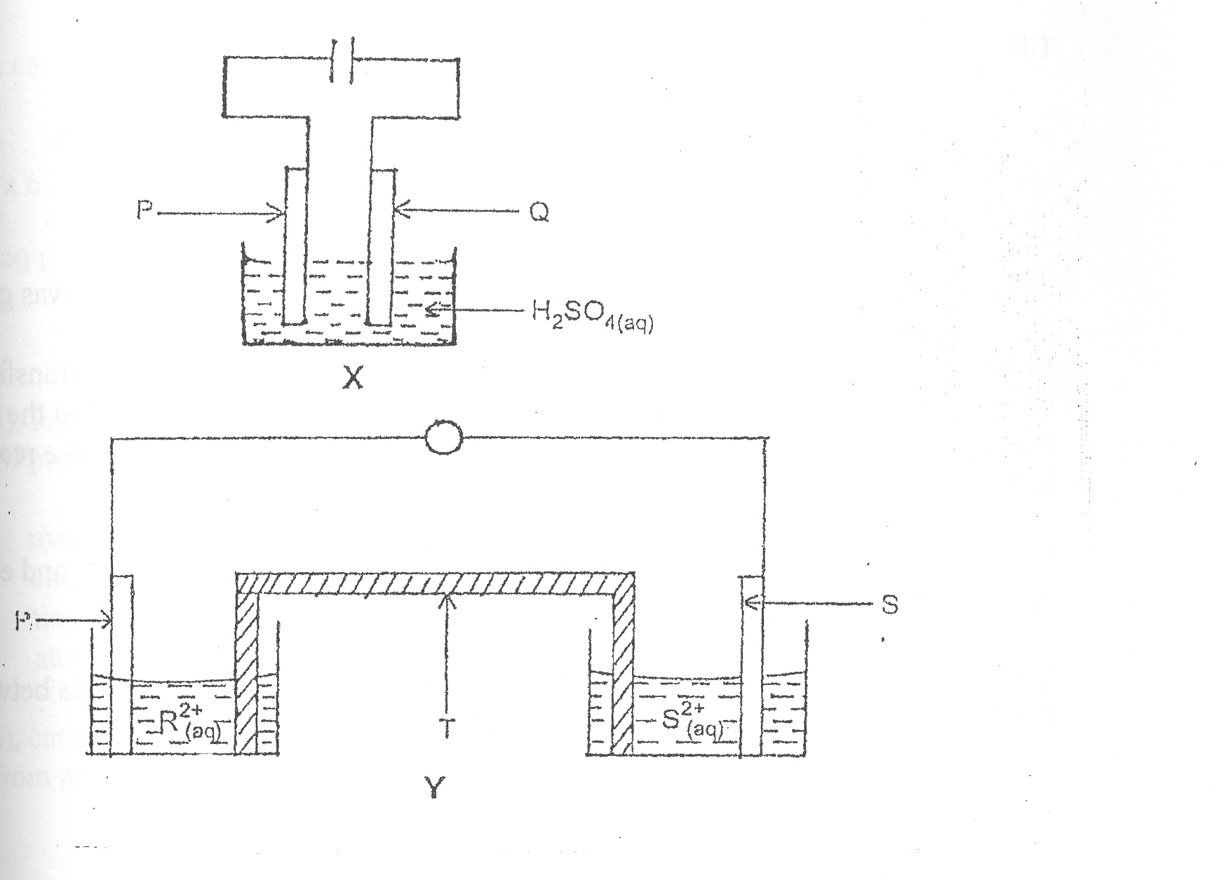
(b)        Consider the following cell diagrams X and Y.

            (i)         Name the type of cell represented by

    • X,
    •    Y.

 

  • Give two differences between the type of cells mentioned in 3(b)(i).
  • What letter represents the anode in cell
    • X,
    • Y?

 

  • Identify T in the diagram Y.

        [8 marks]

(c)        Dilute tetraoxosulphate (VI) acid is electrolysed using platinum electrodes.
            (i)         State what would be produced at the
                       

  • anode,
  • cathode.
  • Write the equation for the reaction occurring at each electrode.
  • A current of 0.5A was passed through dilute tetraoxosulphate (VI) acid for 1 hour 18 minutes 10 seconds.  Calculate the quantity of electricity.
  • Mention two factors that could affect the quantity of products liberated at the electrodes.

[10 marks]
(d)       State

  • two differences between a conductor and an electrolyte,
  • one use of electrolysis.

[3 marks]

                                                                                                                              

_____________________________________________________________________________________________________
OBSERVATION

The question was attempted by most candidates and the performance was good.

in part (a), candidates correctly defined reduction in term of electron transfer as the process of electron gain in (i), named carbon (II) oxide as the reducing agent in the reaction and mentioned hydrogen as another reducing agent that could be used in the reaction in (ii) I and II respectively.

In part (b) (i), candidates correctly named X and Y as electrolytic cell and electrochemical call/galvanic cell/voltonic cell respectively in I and II.

In part (b)(ii), only few candidates could correctly give two differences between X and Y.  The expected responses from candidates were:                   

X-(electrolytic cell ) Y – (electrochemical cell)
- Electric current is required for the reaction to occur.  - chemical reaction produces electricity
- Electrons are forced/pushed by an external source such as battery.                                               -  electrons are produced as a result of oxidation at an electrode. 

Cathode is the negative electrode/anode is positive electrode.

-  cathode is the positive electrode/anode is the negative electrode.

Electrodes are in the same compartment. - electrodes are in separate compartments.  

  

In part (b)(iii), candidates knew that P was the anode in X and that R was the anode in Y.  They also knew that T is the salt bride in (b)(iv).

In part (c)(i), candidates correctly stated that oxygen gas and hydrogen gas would be produced at the anode and cathode respectively.  They also correctly wrote the equation for the reaction at each electrode in (ii) thus:
Anode :         4OH-   →  2H2O  +  4e-  +   O2 
                         
Cathode :     2H+   +   2e- →  H2  /  2H2O+  + 2e-  → 2H2O + H2 

In part (c)(iii), candidates correctly calculated the quantity of electricity thus:

Q = It
 = [ (1 x 60 x 60 ) + (18 x 60 ) + 10 ] / [3600 + 1080 +10 ]
    =  4690 s
Q =  0.5 x 4690 C

    =  2345C

In part (c) (iv), few candidates were able to correctly mention two factors that could affect the quantity of products liberated at the electrodes from among the list.

    1. magnitude of the current
    2. charge on the ion being discharged
    3. time for passing the current
    4. atomic mass

In part (d) (i), candidates correctly gave two differences between a conductor and an electrolyte from among the following:

                                                

Conductors     Electrolytes
-  are not decomposed by electric current -  decomposed by the passage of electric current
-  usually solid      -  are aqueous solution/ molten salts
-  free electrons conduct current.   -  ions conduct electric current

In (d)(ii), candidates knew one use of electrolysis.  Hence, they correctly gave one use from among:

    1. electroplating
    2. production of some element/compounds
    3. purification of metal
    4. extraction of metals etc
Powered by Sidmach Technologies(Nigeria) Limited .
Copyright © 2012 The West African Examinations Council. All rights reserved.